In a European Patent Office application published on July 18 of this year, Ferrari seeks to protect its new design for an electric turbocharging system. Per the patent application’s abstract, the new system is:
“A method to control an electrically-operated turbocharger in a supercharged internal combustion engine, wherein the turbocharger has: a turbine, which is inserted in an exhaust duct to rotate under the thrust of the exhaust gases and operates an electric generator, and a compressor, which is mechanically independent of the turbine, is inserted in an intake duct to increase the air pressure and is operated by an electric engine; wherein the control method comprises the steps of: establishing when the intensity of the acoustic emission in the exhaust of the internal combustion engine needs to be increased; and reducing the mechanical power actually absorbed by the electric generator relative to the available mechanical power to increase the intensity of the acoustic emission in the exhaust of the internal combustion engine.”
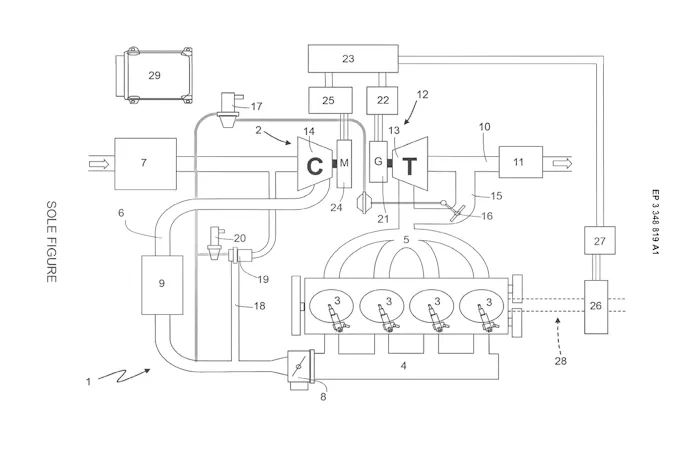
It seems that the patent is aimed at the method of controlling the system, as opposed to the hardware specific to the system itself. From what we can tell from the patent application, which can be found in its entirety at the European Patent Office, the system is different from any of the other electric compressor systems we’ve seen before
How It Works
Reading over the patent documents, Ferrari’s proposed system seems fairly simple. The “turbocharger” will actually be comprised of two separate units, mechanically independent of one another.
A turbine unit mounted on the exhaust manifold, will utilize a variable geometry turbine housing in the exhaust stream much like a standard turbocharger. However, instead of spinning the compressor wheel, it will simply spin an electrical generator. The drawing calls for a wastegate valve to be incorporated identically to a standard turbocharging system, but instead of controlling the amount of boost produced, we’re assuming it will be to control system backpressure and exhaust efficiency based on demand of the system. There are also references to modulating sound with the wastegate/exhaust-bypass system.
The compressor side will be plumbed into the intake duct the same as a traditional turbocharger or centrifugal supercharger compressor is, but instead of being driven mechanically by the rotation of the turbine wheel (or mechanically by the rotation of the crankshaft, in the case of a centrifugal supercharger), it will be driven by an electric motor, powered by a battery pack which is charged by the turbine’s generator unit, presumably within a secondary electrical system.
Within the intake tract is an intercooler, along with a provision in the intake system for a traditional blow-off/recirculation valve and recirculation circuit. Being independently controlled from the turbine, we’d assume the compressor could be throttled up and down fast enough to almost eliminate the traditional “PSSSSSHHHHH” sound of a blow-off valve, so it will be interesting to see what becomes of that, since Ferrari seems concerned with maintaining traditional engine sounds.
It can also be taken from the documents that this will be going into a road vehicle, as there are provisions for a catalyst in the technical drawings. There is also verbiage in the patent which allows for an additional two-way generator on the transmission that would be capable of both generating electricity from the engine’s rotation, as well as provide additional energy to the vehicle’s output via stored electrical energy.

Why It’s Different
We’ve covered the Audi system of using an electric supercharger to help eliminate lag on the very low end, and we’ve covered the electric hybrid turbochargers used on Formula 1 racing (specifically by the Mercedez-Benz AMG team), however this system is unique on several fronts.
First, it appears as if, unlike the Audi system, this isn’t a small supplemental system to eliminate lag, but rather comprises the entirety of the engine’s forced-induction system. While the basic design illustrated in the patent documents is just that – a basic design – the system as described would consist only of the electronic turbocharger(s). The system could easily be adapted to a multiple-turbocharger application in a V-series engine.
Secondly, it differs from the technology currently being used in Formula 1 in several ways. The system used in Formula 1 is simply a power generation unit that is situated between the turbine and compressor sections, and is mechanically connected to, and draws power from the center shaft connecting the compressor and turbine wheels.
Difference 1: The Formula 1 system still utilizes a compressor wheel and turbine wheel which are mechanically linked to one another. The system outlined in the patent does not.
Difference 2: The Formula 1 system’s generator only creates electricity from the mechanical rotation of the exhaust turbine. It has no provisions to actually apply any of that power directly to the compressor wheel.

However, there are some potential similarities to the Formula 1 system. If the provisions for the two-way motor/generator outlined in the patent application are implemented – they are listed as “Preferably (but not necessarily)” in the application, so that is a big “if” – then generating mechanical force from electricity generated from the exhaust gasses of the engine would be a commonality between the current Formula 1 technology, and this hypothetical engine.
On that note, we must point out that this is not any kind of official announcement from Ferrari, and large corporations often file for patents and copyrights that never end up being used. This is simply a filing to protect a design they may or may not be actively working on. However, for everyone who asked how the electric turbocharger systems of Formula 1 would ever apply to “regular cars,” well here it is. This is how the technology of Formula 1 can trickle down into the consumer market.

You might also like
EngineLabs Tool Of The Month: Speedway Motors’ BlockDock
The unsung heroes of the shop, this new line of BlockDock lift plates and engine cradles are high-end tools to move and store your engine.