Call it a hunch, but February 27th, 2024 has a chance of going down in history as a day that changed the trajectory of Ford Motor Company‘s internal combustion creativity forever. Not on a large scale mind you, but on a minuscule PCV grade.
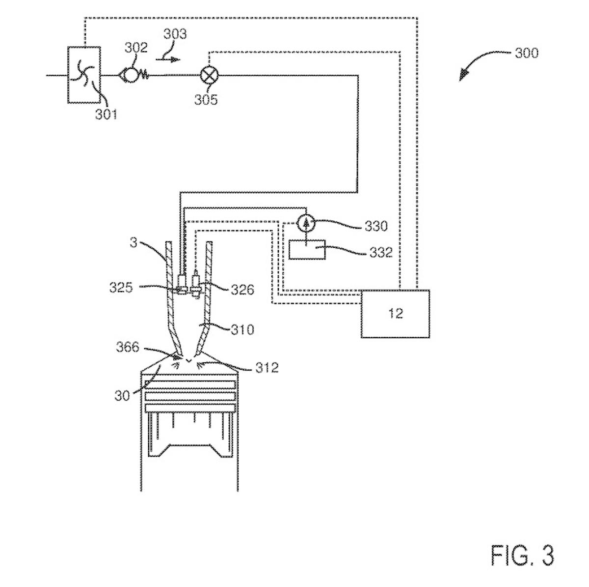
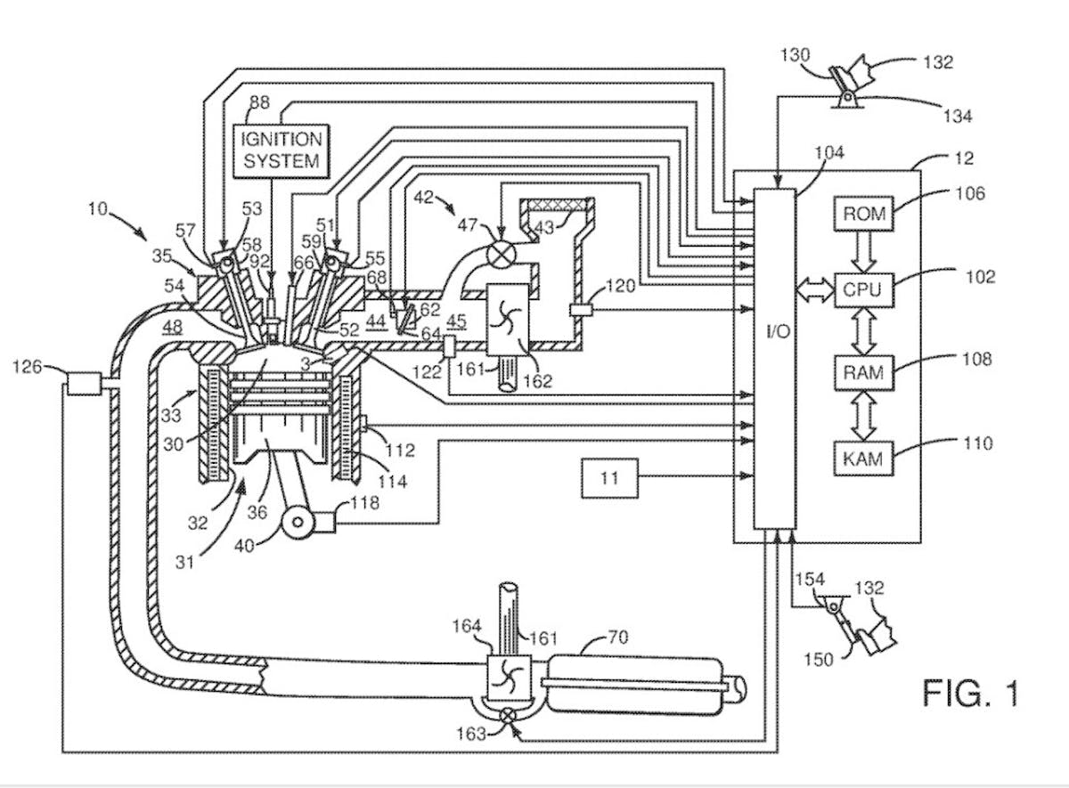
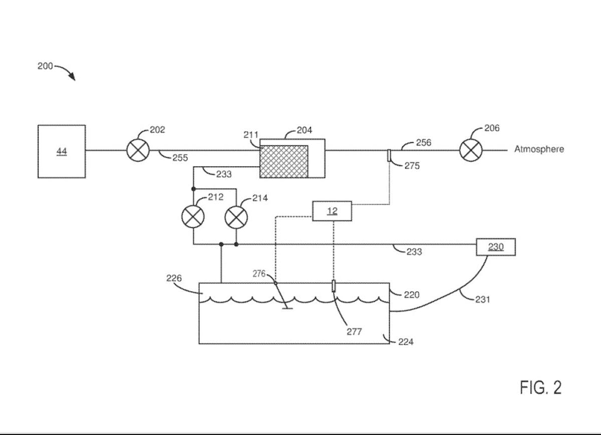
It was on this day that Ford filed a patent that focused on repurposing Positive Crankcase Ventilation (PCV) pressure and blow-by in the hopes of turning it into a form of “priming” prior to routine combustion. By improving upon the modern charcoal canister design that most automakers rely upon for emissions purposes, Ford’s design allows the air induction side of the combustion process to forego the over-pressurized blow-off stage and recirculate the lot as a usable form of fueling.
Tweaking crankcase vapors so that they can be recycled post-canister ventilation is no secret scientific experiment. Many other automakers have found ways to recirculate these spent gases. It’s just that Ford plans to improve upon what is already proven, by eliminating PCV-related emissions concerns, and simultaneously repurposing what would normally be considered to be parasitic loss.
The only question now is: “Does this patent design have what it takes to save the Ford internal combustion engine as we know it?”
Feeling the Need to Vent

For as practical and purposeful as they might be, the PCV system on the average automobile is not immune to getting gummed up or damaged by repeated usage. Crankcase blow-by gas carries with it all kinds of crud, and after extended exposure, it can cause a PCV valve system to become bottlenecked.
As creosote and oily grime get forced outward from an engine’s crankcase, this gooey concoction and all of the fumes that come with it get channeled back into the air induction system after hitting a carbon filter. If you operate a race car or run a street car on high levels of boost, you will likely have an oil catch can instead, due to excessive blow-by. Since this nasty concoction has to go somewhere, it either gets recycled and forced back into the air intake, or stored for controlled ventilation in the catch can.
Unfortunately, both designs have their flaws. While the intake recirculation design does make for a cleaner form of capture, it still sends some residue into the intake itself and is anything but pure. Additionally, the fumes themselves come out scorching hot, which raises air intake temps, thus hampering power and efficiency.
While a catch can eliminates this issue by capturing fumes and blow-by sludge alike, this design isn’t exactly street-legal in all fifty states, and is not something you see on DOT-compliant production vehicles. It also requires periodic draining and additional maintenance to keep things flowing smoothly, which from a consumer standpoint is just another added expense.
Ford’s Big In”vent”ion

So, what has Ford come up with to sidestep this sticky subject? Several things.
First of all, The Blue Oval’s patent filing highlights a pre-chamber design for cleaner combustion for a far more complete blow-by capture. Fewer fumes and sludge in your air intake means a cleaner valvetrain, zero blow-by fouling, a cleaner burn, and happier EPA pencil-necked geeks.
Being that internal combustion engine emissions are increasingly subjected to stricter regulations, cutting down on exhaust contaminants is equally crucial, especially when it comes to protecting the future of internal combustion automotive engines.

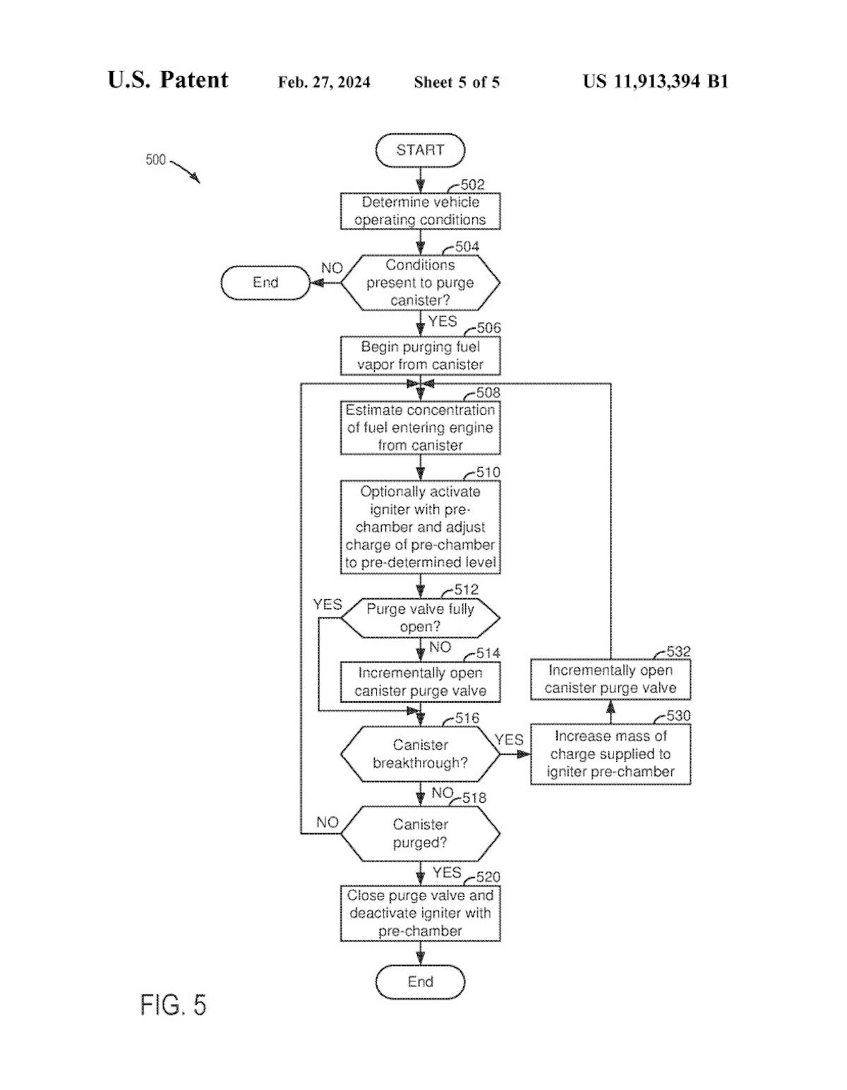
By igniting the vapors in a pre-chamber, Ford’s patent hopes to turn the purging process from a mandated, surprisingly inefficient form of emissions maintenance into a controlled combustion cycle. This would further allow increased flow rates through the carbon canister, and potentially grant the igniter in the pre-chamber the chance to adjust air-to-fuel ratios. The latter of which Ford claims could likely increase the flow rate of hydrocarbons from the canister purging process, thus allowing it to empty sooner.
Can a PCV Redesign Really Save the ICE?

Now before you get all hot and bothered, and start screaming that Ford’s patent for eliminating the gunk-forming fiasco that is the modern PCV canister system isn’t going to save anything, heed these thoughts: There will be many other redesigns to accompany this particular patent application.
Ford knows full well that in order to keep the internal combustion engine as we know it alive and pumping, an entire overhaul, or at least a massive update to how our internal combustion engines function and form emissions must be put into play. It’s the same EPA crap that drove engineers and automotive enthusiasts up the wall during the oil crisis of the 1970s, and to the point of insanity when emission regulations bottlenecked our V8 engines in the 1980s.
But do you know what? Automakers came out on top, and the mighty combustion engine as we know it continued to evolve and ultimately became both more efficient and performance-focused. That old saying about necessity being the mother of invention, or emerging stronger on the other side after a time of hardship sure does strike true when you put the current state of internal combustion affairs into context.
Perhaps that’s why I pitched this piece to my editor. Sometimes we just need to stop for a second, step back, and take a look at the big picture. Or in this case, put something small under the microscope. While a PCV canister patent may not be the revolutionary redesign that saves the ICE we know and love, it may be the tipping point that leads to the preservation of the greatest form of propulsion the world has ever seen.

You might also like
Formula 1 Confirms V8 Power Units, Possibly By 2030
The era of the turbo-hybrid Formula 1 engine is almost over. The next generation will have more cylinders and less electrification.